Instalatii electrice de bord
Reglarea debitului de aer în focar se face astfel:
Prin reglarea turației electroventilatorului;
Cu o clapetã de aer acționatã de un servomotor;
Nu se executã. Debitul de aer este constant;
Prin reglarea tensiunii de alimentare.
Programatorul LAE-1 care comandã funcționarea caldarinei în regim automat, asigurã:
Ventilarea focarului, aprinderea, supravegherea și mãrirea flacãrei;
Ventilarea focarului, aprinderea, reglarea debitului de combustibil și protecția caldarinei;
Aprinderea, supravegherea flacãrei și protecția caldarinei la depãșirea presiunii maxime sau la scãderea nvelului apei;
funcționarea automatã a caldarinei.
La pregãtirea caldarinei pentru pornire se executã în ordine urmãtoarele operațiuni:
se închide întrerupãtorul montat în exteriorul compartimentului, arzãtorul se rabate spre focar și se închide contactul de ușã, se conecteazã pentru timp scurt întrerupãtorul cu revenire pentru stabilizarea situației normale a schemei de semnalizare. Sunt închise contactele traductoarelor care verificã nivelul apei și presiunea aburului;
Se pornesc pompele de alimentare cu apã a caldarinei și se verificã nivelul combustibilului în tancul de serviciu;
Se închide întrerupãtorul montat în exteriorul compartimentului, arzãtorul se rabate spre focar și se pornește motorul arzãtorului;
Se pornește pompa de combustibil.
Pornirea caldarinei în regim automat se executã astfel:
Se pune comutatorul alegerea regimurilor în poziția „AUTOMAT”, se pune comutatorul de pornire în poziția „CONECTAT” și se deconecteazã instalația de încãlzire a combustibilului;
Se pune comutatorul alegerea regimurilor în poziția „AUTOMAT”, se închide întrerupãtorul care permite funcționarea diuzei 2, se trece comutatorul de pornire mai întâi pe poziția „INIÞIERE” dupã care se trece pe poziția „CONECTAT”;
se pune comutatorul alegerea regimurilor în poziția „MANUAL”, se închide întrerupãtorul de funcționare a diuzei și se pune comutatorul de pornire în poziția „CONECTAT”;
se întrerupe alimentarea schemei de semnalizare.
Schema de protecție a caldarinei acționeazã numai prin semnalizare opticã și sonorã în urmãtoarele situații:
Nivel ridicat sau scãzut al apei în caldarinã;
Nivel ridicat sau scãzut al apei în caldarinã, presiune scãzutã combustibil, lipsã flacãrã;
întreruperea funcționãrii arzãtorului;
Presiune scãzutã combustibil.
Schema de protecție a caldarinei acționeazã prin semnalizare și blocare la producerea urmãtoarelor situații de avarie:
nivel de avarie apã în caldarinã, depãșirea presiunii maxime a aburului, presiune scãzutã combustibil;
Nivel de avarie apã în caldarinã, depãșirea presiunii maxime a aburului, lipsã flacãrã;
Depãșirea presiunii maxime a aburului, nivel ridicat apã în caldarinã, presiune scãzutã combustibil;
întreruperea alimentãrii schemei de semnalizare.
Pentru nivelul ridicat al apei în caldarinã instalația de protecție și semnalizare asigurã:
închiderea valvulei de alimentare cu apã;
Semnalizarea opticã și sonorã;
Semnalizarea și blocarea funcționãrii caldarinei;
Oprirea arzãtorului.
Pentru nivelul scãzut al apei în caldarinã instalația de protecție și semnalizare asigurã:
Deschiderea valvulei de alimentare cu apã;
semnalizarea și blocarea funcționãrii caldarinei;
Oprirea arzãtorului;
Semnalizarea opticã și sonorã.
Pentru nivelul de avarie al apei în caldarinã, instalația de protecție și semnalizare asigurã:
Semnalizarea opticã și sonorã;
oprirea alimentãrii cu apã;
Semnalizarea și blocarea funcționãrii caldarinei;
Oprirea pompei de combustibil.
La depãșirea presiuni maxime a aburului instalația de protecție și semnalizare asigurã:
întrerupe alimentarea cu apã a caldarinei;
Semnalizarea și blocarea funcționãrii caldarinei;
întreruperea alimentãrii cu energie electricã;
stingerea flacãrei.
Pentru presiune scãzutã a combustibilului instalația de protecție și semnalizare asigurã:
pornirea pompei de combustibil;
întreruperea funcționãrii diuzei 2;
Semnalizarea opticã și acusticã
întreruperea funcționãrii diuzelor 1 și 2.
La pregãtirea pentru pornirea instalației frigorifice se executã urmãtoarele operații:
se conecteazã manual întrerupãtoarele automate: alimentare, compresor 1, compresor 2, pompa de rãcire 1, pompa de rãcire 2; se acționeazã comutatorul regimurilor de lucru și se fixeazã regimul dorit; se alege pompa de rãcire care funcționeazã;
se conecteazã alimentarea de la TPD și se pornesc motoarel compresoarelor și pompei de rãcire;
se verificã prezența tensiunii de alimentare din TPD, se închid circuitele de alimentare pentru compresoare și se pornește pompa de rãcire;
Se verificã temperaturile din camere.
Dupã efectuarea pregãtirii pentru pornire, punerea în funcțiune a instalației frigorifice se face prin:
apãsarea unui buton de pornire cu reținere în poziția apãsat;
pornirea manualã a motoarelor de acționare a compresoarelor și pompei de rãcire;
Blocarea protecției și pornirea motoarelor de acționare a compresoarelor pompei de rãcire;
Alimentarea cu energie electricã de la centrala navei.
În funcționare, când într-una din camerele frigorifice temparatura a ajuns la valoarea stabilitã, se executã:
Termostatul comandã oprirea compresorului și conectarea rezistențelor de degivrare;
termostatul comandã oprirea compresorului;
termostatul comandã închiderea electrovalvulei de alimentare cu freon a camerei respective;
Ntreruperea alimentãrii cu energie electricã.
În regim normal de funcționare, comanda de oprire a compresorului este datã de:
releul de presiune minimã montat pe conducta de aspirație spre compresor;
termostate, atunci când în camere temperatura are valoarea stabilitã;
Programatorul regimului de degivrare;
Releul de protecție diferențial.
La întreruperea circuitului apei de rãcire schema de protecție a instalației acționeazã astfel:
Se întrerupe ventilația în camerele frigorifice;
Asemnalizarea și întreruperea funcționãrii compresorului;
Semnalizarea și dupã un timp oprirea comandatã de presostatul diferențial de ulei;
Se întrerupe alimentarea de la TPD.
Pe timpul executãrii degivrãrii, schema electricã realizeazã:
blocarea circuitului de absorbție spre compresor, întreruperea alimentãrii termostatelor, întreruperea ventilației și conectarea rezistențelor de încãlzire pentru topirea gheței;
Blocarea acțiunii protecției, oprirea compresoarelor și conectarea rezistențelor de încãlzire a uleiului;
Blocarea acțiunii protecției și deconectarea alimentãrii compresoarelor și pompei de rãcire;
Conectarea pompei de apã pentru rãcire.
În regim de degivrare releul programator asigurã:
Pânã la 12 operațiuni de degivrare în 24 de ore cuprinse în limitele 10-90 minute;
Semnalizarea la postul de supraveghere la distanțã „Funcționare degivrare”;
Alimentarea rezistențelor de încãlzire a uleiului;
4 operațiuni de degivrare în 24 ore.
Releele diferențiale de ulei asigurã:
Protecția pompelor de rãcire;
Protecția compresoarelor la depãșirea presiunii maxime de refulare;
controlul sarcinii motoarelor electrice de acționare a compresoarelor;
Protecția la suprapresiune a circuitelor de agent frigorific.
Ce se înțelege prin iluminat de bazã:
Sunt rețele care folosesc corpuri de iluminat utilizate la lucrãri de reparație;
Este instalația de iluminat interior;
se mai numește și iluminat normal și poate folosi corpuri de iluminat neetanșe;
este instalația de iluminat exterior.
Sistemul electroenergetic naval se compune din:
Sursele și comutatorii de energie electricã;
Surse de energie electricã,linii de transport și consumatorii de energie electricã
Surse de energie electricã,linii de transport a energiei electrice,convertizori de energie electricã și tablouri de distribuție.
totalitatea consumatorilor de energie electricã de la bordul navei.
Centrala electricã a navei este formatã din
Surse de energie electricã
Surse de energie electricã împreunã cu tabloul de distribuție;
Surse de energie electricã, tabloul principal de distribuție și tablourile secundare de distribuție;
Sursele și rețeaua electricã a navei.

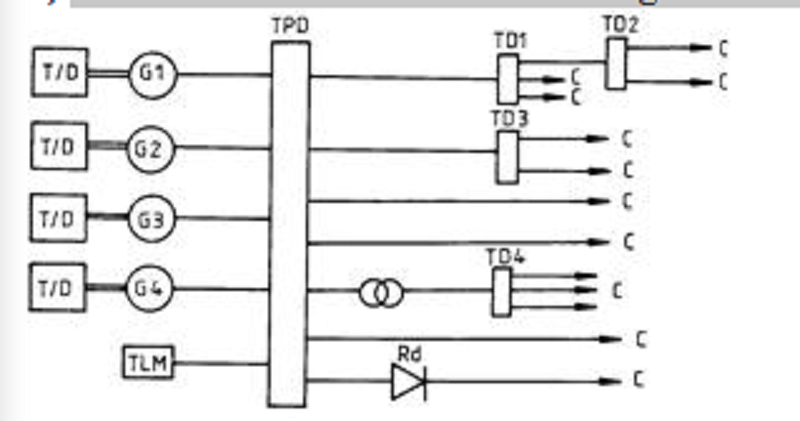
Schema electricã de structurã din figura de mai jos corespunde:
unui SEN autonom;
Unui SEN cu preluarea parțialã a puterii de la sistemul energetic;
Unu SEN unitar;
Unui SEN mixt.

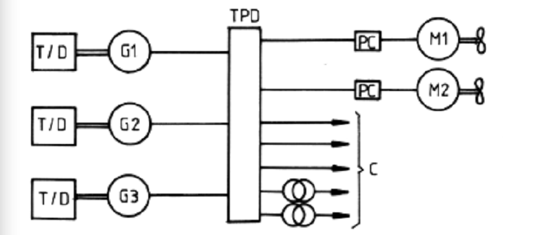
Schemele electrice de structurã din figura de mai jos corespunde:
Unor SEN autonome;
Unor SEN cu preluarea parțialã a puterii de la sistemul energetic;
Unor SEN unitare;
unor SEN mixte.

Schema electricã de structurã din figura de mai jos corespunde:
unor SEN autonome;
Unor SEN cu preluarea parțialã a puterii de la sistemul energetic;
Unor SEN unitare;
Unor SEN mixte.

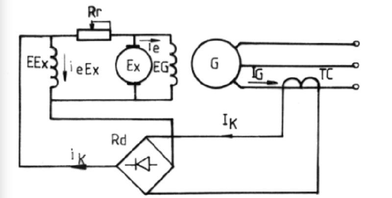
În schema de principiu a compundãrii curentului generatorului sincron, reprezentatã mai jos, principalele elemente componente sunt:
Generatorul sincron, motorul de curent continuu cu excitație derivație, redresorul comandat, transformatorul de curent, rezistența de reglaj;
Generatorul sincron, excitatrice, redresor necomandat, transformator de curent, rezistența de sarcinã a excitatricei;
Generatorul sincron, generator de curent continuu cu excitație derivație, redresor necomandat, transformator de curent, rezistențã de reglaj;
generatorul sincron, excitatrice, transformator de tensiune, redresor de alimentare a indusului excitatricei, rezistențã de pornire.

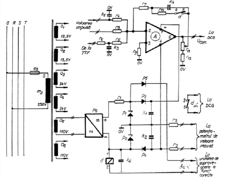
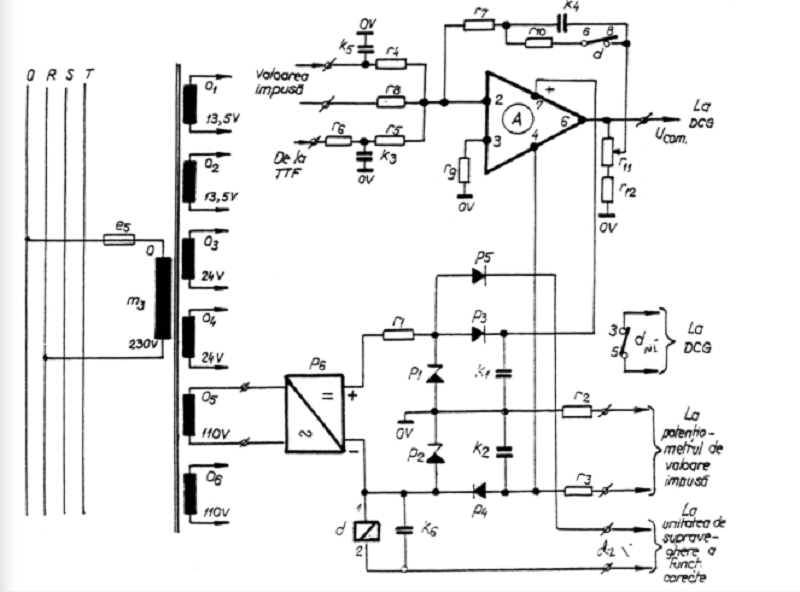
În figura de mai jos se redã schema regulatorului automat de la echipamentul static naval (ESEN). Rezistenþele r11 reglabilã ºi r12 asigurã:
Modificarea coeficientului de amplificare al regulatorului automat prin modificarea tensiunii de reacție;
Modificarea parametrilor de acordare a regulatorului automat;
Modificarea rezistenței de ieșire a amplificatorului;
compensarea variației parametrilor dispozitivelor electronice cu temperatura.

În figura de mai jos se redã schema regulatorului automat de la echipamentul static naval (ESEN). Când contactul (6-8) al releului d, din circuitul reacției operaționale este deschis regulatorul este de tip:
Proporțional (P);
proporțional - integrator (PI);
Proporțional – integrator - derivativ (PID);
Integrator (I).
Rețeaua electricã a navei conține:
linii de transport a energiei electrice;
linii de transport a energiei electrice împreunã cu tablourile de distribuție;
cabluri navale și bare conductoare pentru transportul energiei electrice;
totalitatea consumatorilor de energie electricã.
Abaterea permanenta admisã a tensiunii sistemului electroenergetic naval,conform RNR,este:
0%
0
0%
0
0%
0
0%
0
Abaterea permanenta admisã a frecvenței sistemului electroenergetic naval,conform RNR este;
0%
0
0%
0
0%
0
0%
0
Regulile registrului admit folosirea,pentru instalatiile navale în c.a.,a urmãtoarelor tensiuni:
12, 24, 127, 220 și 380V;
12,24,110,220V;
24,110,220,400V;
12,24,48,220V.
Consumatorii de energie electrica se clasifica astfel:
Dupa destinatie si regimuri de lucru
Dupã destinație, grad de importanțã și regimuri de lucru;
Dupa destinatie si importanta lor la asigurarea vitalitatii navei;
Dupa consumul de energie electrica;
Puterea activã instalatã necesarã pentru un consumator(motor electric) alimentat de la sistemul electroenergetic se determina cu expresia:
0%
0
0%
0
0%
0
0%
0
În sistemele electroenergetice navale se folosesc urmãtoarele sisteme de excitație a generatoarelor:
excitațiile de c.c., autoexcitație cu redresori și sisteme de exciații fãrã perii;
autoexcitatie cu redresori si baterie de acumulatoare;
Autoexcitatie cu magneti permaneti;
excitatie independenta de c.c..
Procedeele folosite pentru stingerea cãmpului magnetic sunt:
Deconectarea generatorului de la retea si inchiderea infasurarii induse pe o rezistenta constanta;
închiderea excitației pe o rezistențã constantã, închiderea excitației in scurcircuit, conectarea în circuitul exciatației a unei rezistențe, conectarea in circuitul excitației a unei camere de stingere a arcului;
inchiderea excitatiei in scurcircuit concomitent cu inchiderea infasurarii indusului pe o rezistenta constanta;
conectarea in scurcircuit a bornelor infasurarii induse.
Coeficientul de statism al caracteristicii de reglare a tensiunii generatorului are valori pozitive atunci cand:
tensiunea se mareste la cresterea curentului de sarcina;
tensiunea ramane constanta la variatia curentului de sarcina;
Tensiunea se micșoreazã la creșterea curentului de sarcinã;
nu depinde de variatia tensiunii.
Reglarea excitatiei in schema cu compoundarea curentului se face dupa relatia:
0%
0
0%
0
0%
0
0%
0
La compoundarea dupa curent și fazã curentul de excitatie se compune din:
0%
0
0%
0
0%
0
0%
0
Distribitia egala a sarcinii reactive la generatoarele care functioneaza in paralel se realizeaza prin:
reglarea automata a turatiilor motoarelor primare de antrenare a generatoarelor;
reglarea curentilor de sarcina ai generatoarelor care functioneaza in paralel;
Reglarea gradului de statism astfel încât acesta sã fie același pentru generatoarele de aceeași putere care functioneazã în paralel;
reglare afrecventei generatoarelor
La functionarea in paralel a generatoarelor pentru mentinerea distributiei echilibrate a sarcinii reactive,sisteme de reglare automata actioneaza asupra:
excitației generatorului sincron;
Turatiei motorului primar de antrenare;
consumatorilor de energie reactiva;
Consumului de combustibil al motorului primar.
La functionarea în paralel a generatoarelor pentru menținerea distribuției echilibrate a sarcinii active, sistemele de reglare automatã acționeazã asupra:
Turației motorului primar de antrenare;
Excitatiei generatorului sincron;
consumului de energie electrica;
Stabilitatii tensiunii generatoarelor.
La cuplarea in paralel a generatoarelor tensiunea de batai apare atunci când;
Valorile efective ale tensiunilor nu coincid;
Succesiunea fazeloe nu este aceeași;
frecventele nu sunt egale;
Scade tensiunea generatoarelor.
Metodele de sincronizare folosite in centralele electrice navale sunt:
sincronizarea precisa si autosincronizarea;
Sincronizarea precisã si sincronizarea brutã
sincronizarea automata si semiautomata;
sincronizarea manuala.
Operația de sincronizare cuprinde douã etape:
Operația preliminarã cuplãrii, denumitã și operația de reglare, și operația de cuplare în paralel;
Pornirea motorului primar și aducerea tensiunii la valoarea nominalã, generatorul sincron funcționând în gol;
pornirea motorului primar și aducerea frecvenței tensiunii generatorului sincron la valoarea nominalã;
Pornirea motorului Diesel și acordarea parametrilor regulatorului automat.
Aparatul de punere în paralel are urmãtorul rol:
Sã mãsoare abaterea frecvenței generatorului sincron, care funcționeazã în gol, fațã de frecvența tensiunii de la barele TPD;
Elaboreazã în mod automat comanda cãtre întreruptorul automat astfel încât închiderea contactelor acestuia sã se facã în momentul optim când solicitãrile electrice și mecanice ale grupului electrogen sunt minime;
Sã mãsoare abaterea tensiunii generatorului sincron, care funcționeazã în gol, fațã de tensiunea la barele TPD;
sã mãsoare defazajul dintre tensiunea generatorului, care funcționeazã în gol, și tensiunea de la barele TPD.
Regulatorul de sincronizare servește pentru:
Pornirea motorului primar de antrenare a GS;
aducerea GS, care urmeazã a fi conectat la barele TPD, la condițiile de sincronism;
acordarea parametrilor regulatorului automat de turație;
Asigurarea protecțiilor electrice la cuplarea GS la barele TPD.

Operației de cuplare a GS excitat la barele TPD I se poate asocia urmãtoarea schemã electricã de principiu:
Înainte de închiderea întrerupãtorului automat a tensiunea între contactele principale ale acestuia va fi:
0%
0
0%
0
0%
0
0%
0
Condițiile ideale de cuplare în paralel a GS la barele TPD rezultã din relația:
0%
0
0%
0
0%
0
0%
0
Condiţiile ideale de cuplare în paralel a GS la barele TPD sunt:
UG>US, fG>fS, inexistenţa unui defazaj între cele două tensiuni, succesiunea fazelor identică;
UG=US, fG < fS, inexistenţa unui defazaj între cele două tensiuni, succesiunea fazelor identică;
UG=US, fG=fS, inexistenţa unui defazaj între cele două tensiuni, succesiunea fazelor identică;
UG=US, fG=fS, defazajul dintre cele două tensiuni mai mic decât π/4 radiani, succesiunea fazelor identică;
Dacã sincronizarea are loc în condiții cât mai apropiate de cele ideale, ea poartã numele de sincronizare precisã. Se considerã cã sincronizarea este precisã dacã în momentul cuplãrii generatorului sincron mãrimile electrice respective iau cel mult urmãtoarele valori:
0%
0
0%
0
0%
0
0%
0
Dupã modul cum se realizeazã anticiparea comenzii închiderii întreruptorului automat fațã de momentul optim, dispozitivele de sincronizare automatã se clasificã astfel:
- sincronizatoare automate cu tensiune efectivã constantã; - sincronizatoare automate cu timp constant de anticipare;
- sincronizatoare automate cu unghi constant de anticipare; - sincronizatoare automate cu frecvențã constantã;
- sincronizatoare automate cu tensiune efectivã constantã; - sincronizatoare automate cu frecvențã constantã;
- sincronizatoare automate cu unghi constant de anticipare; - sincronizatoare automate cu timp constant de anticipare.

Operaţiei de cuplare a GS excitat la barele TPD I se poate asocia următoarea schemă electrică de principiu:
Având uG(t)=UG sin ωGt; uS(t)=US sinωS(t), dacă UG=US şi ωG ≠ ωS, tensiunea u(t) la bornele contactelor principale ale întreruptorului automat a ,de pe o fază, va fi:
0%
0
0%
0
0%
0
0%
0
În cazul unei sincronizãri precise manuale, utilizând un sincronoscop cu lampã de incandescențã în montaj la stingere, se acționeazã asupra butonului de comandã a întreruptorului automat în momentul în care:
lampa arde cu intensitate maximã;
Lampa se stinge;
lampa arde cu intensitate medie;
Nu prezintã interes intensitate luminoasã cu care arde lampa.
Care este dezavantajul sincronoscopului cu lãmpi:
lampa este supusã la o tensiune egalã cu dublul tensiunii rețelei și se arde frecvent;
inerția lãmpii este mate și nu poate urmãrii evoluția în timp a tensiunii de bãtãi;
lampa arde continuu, ceea ce nu este indicat;
Lampa se aprinde și se stinge periodic indicând cã turațiile motoarelor primar sunt diferite, dar nu indicã în ce sens trebuie modificatã turația GS ce urmeazã a fi cuplat la barele TPD.
Pentru cablul prin care se conecteaza generatorul de c.c. la TPD ,curentul nominal se calculeaza cu expresia:
0%
0
0%
0
0%
0
0%
0
Pentru cablul prin care se conecteaza generatorul de c.a. la TPD ,curentul nominal se calculeaza cu expresia:
0%
0
0%
0
0%
0
0%
0
Mașina cârmei trebuie sã asigure bandarea de la 350 dintr-un bord la 300 în celãlalt bord în maximum:
14 secunde;
21 secunde
35 secunde
28 secunde.
Ce se intâmplã în timpul încãrcãrii acumulatoarelor cu plãci de plumb, conform figurii de mai jos:
în timpul încãrcãrii acumulatorului, în urma electrolizei, la polul negativ se va degaja oxigeniar la cel pozitiv hidrogen;
Apare fenomenul de „fierbere” ca rezultat al degajãrii gazelor apãrute în urma fenomenului de lectrolizã, degajare care agitã electrolitul;
încãrcarea se face la un curent mic;
încãrcarea se face la tensiune constantã.

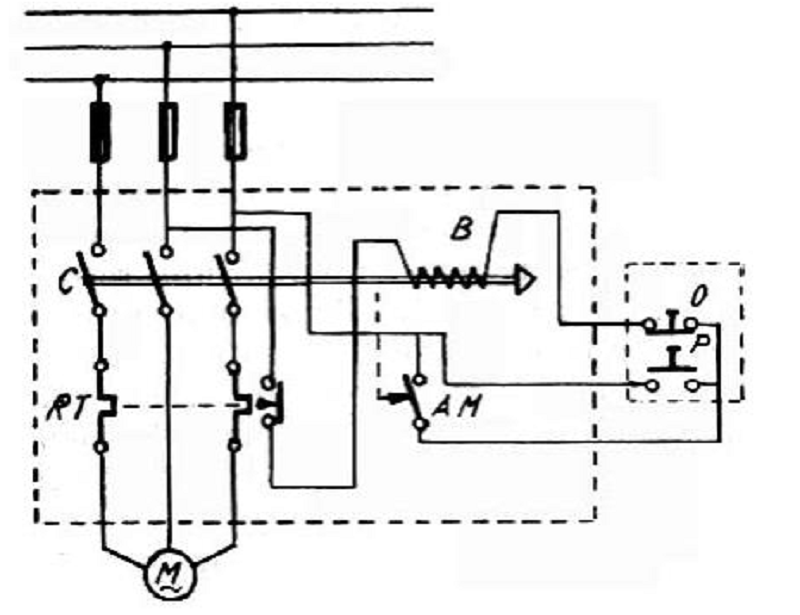
Ce se întâmplã la apãsarea butonului P din figura de mai jos:
Se alimenteazã bobina B care acționeazã contactele contactorului C și electromotorul pornește în douã faze;
Se deschide contactul de automenținere AM comandat mecanic de armãtura bobinei B;
Se alimenteazã bobina B care acționeazã contactele contactorului C și electromotorul pornește rãmânând în funcțiune și dupã eliberarea butonului P;
butonul de automenținere trebuie închis în prealabil.
{"name":"Instalatii electrice de bord", "url":"https://www.quiz-maker.com/QPREVIEW","txt":"Reglarea debitului de aer în focar se face astfel:, Programatorul LAE-1 care comandã funcționarea caldarinei în regim automat, asigurã:, La pregãtirea caldarinei pentru pornire se executã în ordine urmãtoarele operațiuni:","img":"https://www.quiz-maker.com/3012/CDN/90-4403401/imagine-26.png?sz=1200"}
More Quizzes
Addition Learnits
36180
REN21 | Quiz on Italy
5226
Chapter 7 (part 3): Info for Class 2 and Class 4 Vehicles
13617
ौगालिक स्तिथि, पडोसी राज्य, प्रतीक चिन्ह
25120
Free Genetics Practice Exam - Test Your Knowledge Now
201031464
Ultimate 206 Bones of the Body - Test Your Skeletal IQ
201028793
Hamilton Trivia: Test Your Knowledge of Lewis Hamilton
201027120
AJ Langer: Test Your My So-Called Life Trivia
201039752
Free Dear Primo Comprehension Questions
201020554
Am I Attractive? Take the and See If Guys Notice
201027382
Does Shadow Love You? Find Out in This Love
201028793
Test Your Mental Capacity Act Knowledge: Free MCA
201058466